新加坡空调辣么猛,原因居然是为了省!电!?

虽然新加坡是一个赤道国家,不过大家要是过来玩或者过来生活,都一定记得要多带几件长外套……
纳尼?新加坡还要穿外套?
因为新加坡的空调真的不是一般的冷!
甚至有人不是想办法避暑
而是找地方避寒
……
那到底新加坡干嘛要把空调开那么猛呢?
有网友说:






“吾膝下虔诚的工程师们,为新加坡人打造了赤道上最适宜人类生存的温度,福荫国民。”–––––李光耀

也有专业的网友zilch表示:
“都闪开,让专业的来。
新加坡的空调之所以冷,是为了省电。
对,你没看错,就是为了省电。”


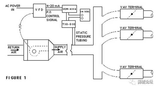
“新加坡的中央空调现在大多都是VAV系统了,即在中央部统一过滤冷却空气,根据各个房间的温度设定调整送风量以改变温度——温度设定高的少送点冷气,温度设定低的就多送点。
但是同时,为了维持室内的换气率,冷空气的送风量是有一个下限的。这就导致一个房间的温度——不管在空调设定上是多少——总会一个上限,约为24度-26度不等,有时候也会达到24度以下。
一般为了解决这个温度上限,VAV系统的冷空气在送入房间之前会再经历一段加热过程,以保证达到设定温度,但是提倡建筑节能的新加坡在建筑规范中是规定不允许重新加热的。所以空调房的温度永远不会高于上限,当然会冷。
再补充另外一个可能的原因。
先上我建管系镇系之图——Psychrometricchart(焓湿图)”

“这个图表是结合了温度湿度等因素,用来综合体现建筑舒适度的工具。对建筑使用者来说,一个舒适的环境不仅要求温度合适,湿度也要合适。
新加坡是高湿度高温度的环境,空调系统除了制冷,更重要的是平衡湿度。如下图所示,将高温高湿度的外界空气(①)调整至舒适空气(③)需要经过三个步骤:1.制冷。2.除湿。3.加热。
其中除湿和加热过程是通过压缩同时进行的,这样就常常会产生一个问题,即温度已经够低,但湿度还依然过高。这种情况下继续除湿,便有可能导致温度偏低。而结合前面所说的,新加坡是禁止重新加热的,所以即使温度偏低也没有办法调整。一言以蔽之,就是为了保证湿度平衡而降低了温度。毕竟温度是可以通过衣服来调整的,湿度就很难,而且湿度过高会产生发霉、器材损毁等很多问题,这里也是有一个权重所在。”

“针对大家的问题稍微解答一下:
新风系统和冷风系统不能区分开么?
可以分开的,但是这样需要两套空气过滤系统和送风管道,成本会较高,所以目前没有被广泛应用。
中央部分冷空气的温度不能提高一点么?
不可以,因为要考虑到送风能力的上限,如果中央部分冷空气的温度太高可能会无法满足大房间,离中央部较远的房间,或者特殊房间(仪器散热,体育设施有运动者使用时,剧场、礼堂、餐厅等用户密集设施满座时)的制冷需求。
公交车那么冷怎么解释?也是节能?
公交车冷的原因和空调无关,是因为司机自己怕热。”
最后小编想说一句~
虽不明,但觉厉



评论